ПСТ 10.24.25

Чертеж изделия:
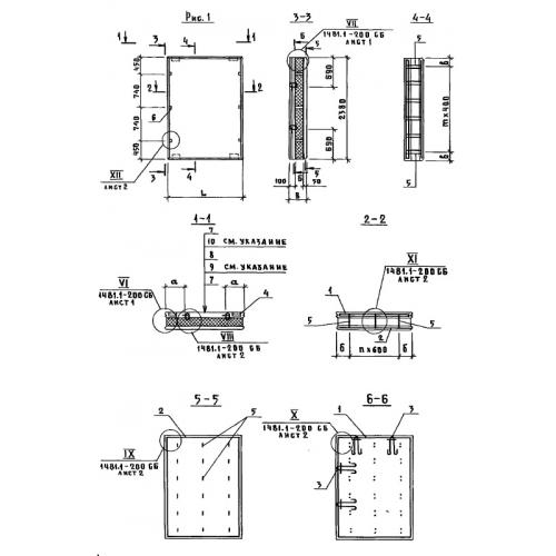
Характеристики изделия:
ПараметрЗначение
длина980 мм
ширина250 мм
высота2380 мм
вес730 кг
Шифр1481

ПСТ 10.24.25  Панели стеновые трехслойные по Шифру 1481.